Du verwendest einen veralteten Browser. Es ist möglich, dass diese oder andere Websites nicht korrekt angezeigt werden.
Du solltest ein Upgrade durchführen oder einen alternativen Browser verwenden.
Du solltest ein Upgrade durchführen oder einen alternativen Browser verwenden.
Lüftersteuerung selber bauen
- Ersteller Hoermaenn
- Erstellt am
mr.meeseeks.
Kaffee-Junkie
- Registriert
- Mai 2001
- Beiträge
- 1.571
Backbone
Ensign
- Registriert
- Aug. 2001
- Beiträge
- 222
Also ich habe zufällig heute mit einem Kumpel genau das gleiche besprochen und wir werden so was auch mal bauen für vier getrennte lüfter die man regeln kann (via Poddi) und auch direkt (via Schalter) auf 12V betreiben kann!... ICh denke das wird spaß machen und ich werde am Donnerstag alles einkaufen gehen! Wenn mir jemand ne Digital Kamera ausleiht (im raum Darmstadt) werde ich es gerne Dokumentieren und auch ins Web stellen....
so fart....
so fart....
mr.meeseeks.
Kaffee-Junkie
- Registriert
- Mai 2001
- Beiträge
- 1.571
Wo liegts Problem?
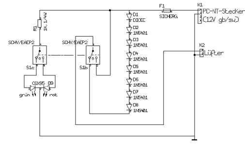
Wer ne Lüftersteuerung selber bauen will und keine 180 Tacken ausgeben will, sollte sich mit nem Lötkolben und nem Schaltplan (ein wirklich sehr einfacher) schon auskennen.
K1:ist der Anschluß für 12 volt vom Netzteil (gelb +12V, schwarz 0V
K2:ist der Anschluß für den Lüfter
F1:ist ne Sicherung
D1 bis D8 sind Dioden (keine Leuchtdioden) je D. gibt einen Spannungsabfall von ca 1,2 Volt =9,5 Volt
R1:ist n widerstand 1Kilo Ohm (1000 Ohm Vorwiderstand für LED)
D9:ist ne LED die rot und grün leuchtet (3Pin)
S1:ist ein Schalter mit 3 Positionen ON/OFF/ON also 12 Volt /OFF/9,5Volt
Durch den Schalter kann nun 12 volt oder 9,5 volt auf dien Lüfter gegeben werden oder ausgeschalten
Die LED zeigt den staus an rot/grün/aus
links: http://www.reichelt.de/Text.html?MS_500M+C21+0+50+217227109224_1002095236395509853+++
http://www.reichelt.de/Text.html?LED_8RG-3+A53+200+50+217227109224_1002095236395509853+++
http://www.fairchildsemi.com/pf/1N/1N5401.html
Wer ne Lüftersteuerung selber bauen will und keine 180 Tacken ausgeben will, sollte sich mit nem Lötkolben und nem Schaltplan (ein wirklich sehr einfacher) schon auskennen.
K1:ist der Anschluß für 12 volt vom Netzteil (gelb +12V, schwarz 0V
K2:ist der Anschluß für den Lüfter
F1:ist ne Sicherung
D1 bis D8 sind Dioden (keine Leuchtdioden) je D. gibt einen Spannungsabfall von ca 1,2 Volt =9,5 Volt
R1:ist n widerstand 1Kilo Ohm (1000 Ohm Vorwiderstand für LED)
D9:ist ne LED die rot und grün leuchtet (3Pin)
S1:ist ein Schalter mit 3 Positionen ON/OFF/ON also 12 Volt /OFF/9,5Volt
Durch den Schalter kann nun 12 volt oder 9,5 volt auf dien Lüfter gegeben werden oder ausgeschalten
Die LED zeigt den staus an rot/grün/aus
links: http://www.reichelt.de/Text.html?MS_500M+C21+0+50+217227109224_1002095236395509853+++
http://www.reichelt.de/Text.html?LED_8RG-3+A53+200+50+217227109224_1002095236395509853+++
http://www.fairchildsemi.com/pf/1N/1N5401.html
- Registriert
- Sep. 2001
- Beiträge
- 93
Also ich hab jetzt was gefunden des einfacher ist.
Man braucht nur nen Draht-dreh-Widerstand (Poti) 47 Ohm 4 Watt (kostet mein Conrad glaube ich 7,95 DM) und des lötet man im Stromkreislauf ein und dann hat man ne Stufenlosen Regler.
mhhhh
Dioden wären für den Status auch net schlecht von grün (leise) dann gelb (Standart) und zum schluss rot (Power)
Man braucht nur nen Draht-dreh-Widerstand (Poti) 47 Ohm 4 Watt (kostet mein Conrad glaube ich 7,95 DM) und des lötet man im Stromkreislauf ein und dann hat man ne Stufenlosen Regler.
mhhhh
Dioden wären für den Status auch net schlecht von grün (leise) dann gelb (Standart) und zum schluss rot (Power)
Zuletzt bearbeitet:
Backbone
Ensign
- Registriert
- Aug. 2001
- Beiträge
- 222
Die Idee mit dem Lüftercontroll Zentrum!
Also Leute wie schaut es denn aus? Morgen (oder besser heute)werde ich mit nem Kumpel alles kaufen was ich brauche.
Ich werde ne Schicke (Analoge) Lüftersteuerung bauen im 5 1/4" Einbauschacht mit der Möglichkeit, 2x4 lüfter getrennt anzusteurern und via DrehPoti getrenn in ihrer Drehzahl zu regeln! Dazu kommt beim PC einschalten ein 12V boost für 1-2sec um auch mega lüfter wie die Deltas erst mal in Fahrt zu bringen!
Dazu kommt die möglkichkeit jede der 4 Steuerung direkt via auswahl über 12V laufen zu lassen oder auszuschalten!
Meine Frage was braucht man für ne Gut Steuerung noch (sinvolles! Keine Spinnereien!)
Und hat jemand interesse sowas auch haben zu wollen? (scheiß deutsch!)
so fart.....
Also Leute wie schaut es denn aus? Morgen (oder besser heute)werde ich mit nem Kumpel alles kaufen was ich brauche.
Ich werde ne Schicke (Analoge) Lüftersteuerung bauen im 5 1/4" Einbauschacht mit der Möglichkeit, 2x4 lüfter getrennt anzusteurern und via DrehPoti getrenn in ihrer Drehzahl zu regeln! Dazu kommt beim PC einschalten ein 12V boost für 1-2sec um auch mega lüfter wie die Deltas erst mal in Fahrt zu bringen!
Dazu kommt die möglkichkeit jede der 4 Steuerung direkt via auswahl über 12V laufen zu lassen oder auszuschalten!
Meine Frage was braucht man für ne Gut Steuerung noch (sinvolles! Keine Spinnereien!)
Und hat jemand interesse sowas auch haben zu wollen? (scheiß deutsch!)
so fart.....
Coolinger
Lt. Junior Grade
- Registriert
- März 2001
- Beiträge
- 322
@Backbone
Hi Backbone!
Was hältst du davon, noch einen analogen Drehzahlmesser einzubauen?
Habe von Papst die Info bekommen, dass die Drehzahlregelung (die dritte Ader) pro Umdrehung zwei Impulse schickt. Um davon auf Die RPM zu kommen, musst du also (2*RPM)/60 Rechnen, bei 7000 RPM wären das also 233 Hz. Ich wollte das auch schon machen, habe nur leider nirgends einen analogen Herzmesser gefunden. Vielleicht kennst du dich da ja besser aus?
Oder einen digitalen Herzmesser (ich kenn mich da leider gar nicht aus), habe da welche gesehen die Programmierbar sind. Was ist damit gemeint? Dass man die Anzeige umrechnen lassen kann?
Ja, cih will sowas auch haben, ich habe dafür 2 5 1/4 sots eingerechnet, Freund von mir ist Hobby-Metallbearbeiter, der würd mir die Halterung machen, ich will halt nur irgendeine Drehzahlmessung...
Hi Backbone!
Was hältst du davon, noch einen analogen Drehzahlmesser einzubauen?
Habe von Papst die Info bekommen, dass die Drehzahlregelung (die dritte Ader) pro Umdrehung zwei Impulse schickt. Um davon auf Die RPM zu kommen, musst du also (2*RPM)/60 Rechnen, bei 7000 RPM wären das also 233 Hz. Ich wollte das auch schon machen, habe nur leider nirgends einen analogen Herzmesser gefunden. Vielleicht kennst du dich da ja besser aus?
Oder einen digitalen Herzmesser (ich kenn mich da leider gar nicht aus), habe da welche gesehen die Programmierbar sind. Was ist damit gemeint? Dass man die Anzeige umrechnen lassen kann?
Ja, cih will sowas auch haben, ich habe dafür 2 5 1/4 sots eingerechnet, Freund von mir ist Hobby-Metallbearbeiter, der würd mir die Halterung machen, ich will halt nur irgendeine Drehzahlmessung...
Zuletzt bearbeitet:
Kuhni
Cadet 4th Year
- Registriert
- Sep. 2001
- Beiträge
- 66
Hallo!
Also bei Conrad gibt einen Bausatz für eine Lüfterreglung kostet ich glaube 20DM
Das Teil hat sogar Temperaturreglung.
Hier habe ich auch noch was Interessantes
Also ich habe meine Idee einfach SoftBlower getauft, da es sich um ein software gesteuertes Lüftersystem für meinen PC handelt. Es funktioniert folgendermassen: Der oder die Lüfter werden mit dem positiven Anschluss an die 12V Leitung meines Netzteil angeschlossen. Die Masseleitung geht über einen MOSFET zur Masse des Netzteils. Als Steuerung des MOSFETs benutze ich den TX-Ausgang einer meiner seriellen Ports. Dafür schreibe ich ein Programm, das Datenblöcke über meinen COM-Port schickt. Der Ausgangspegel der seriellen Ports liegt zwischen +12V bis -12V. Abhängig von dieser Spannung gibt der MOSFET die Leitungen für den Lüfter frei. Schicke ich durch den COM ein Wort "FF" reagiert der Lüfter, ein "00" reagiert das MOSFET nicht darauf. Umso mehr FFs ich schreibe, umso öfters bekommt der Lüfter das Signal auf voller Leistung zu drehen Da das ganze "etwas" schneller läuft als hier beschrieben, bleibt der Lüfter logischerweise nicht stehen, wenn ein 00 zum MOSFET kommt. Kommen weniger FFs zum MOSFET dreht der Lüfter einfach niedriger, weil er bloss z.B bei jedem 2ten Wort wieder volle Leistung kriegt.
Das war zwar jetzt etwas umständlich erklärt, aber ich hoffe, dass das halbwegs verständlich
Aber leider weis ich den Namen der Hompage nicht mehr.
cia Kuhni
Also bei Conrad gibt einen Bausatz für eine Lüfterreglung kostet ich glaube 20DM
Das Teil hat sogar Temperaturreglung.
Hier habe ich auch noch was Interessantes
Also ich habe meine Idee einfach SoftBlower getauft, da es sich um ein software gesteuertes Lüftersystem für meinen PC handelt. Es funktioniert folgendermassen: Der oder die Lüfter werden mit dem positiven Anschluss an die 12V Leitung meines Netzteil angeschlossen. Die Masseleitung geht über einen MOSFET zur Masse des Netzteils. Als Steuerung des MOSFETs benutze ich den TX-Ausgang einer meiner seriellen Ports. Dafür schreibe ich ein Programm, das Datenblöcke über meinen COM-Port schickt. Der Ausgangspegel der seriellen Ports liegt zwischen +12V bis -12V. Abhängig von dieser Spannung gibt der MOSFET die Leitungen für den Lüfter frei. Schicke ich durch den COM ein Wort "FF" reagiert der Lüfter, ein "00" reagiert das MOSFET nicht darauf. Umso mehr FFs ich schreibe, umso öfters bekommt der Lüfter das Signal auf voller Leistung zu drehen Da das ganze "etwas" schneller läuft als hier beschrieben, bleibt der Lüfter logischerweise nicht stehen, wenn ein 00 zum MOSFET kommt. Kommen weniger FFs zum MOSFET dreht der Lüfter einfach niedriger, weil er bloss z.B bei jedem 2ten Wort wieder volle Leistung kriegt.
Das war zwar jetzt etwas umständlich erklärt, aber ich hoffe, dass das halbwegs verständlich
Aber leider weis ich den Namen der Hompage nicht mehr.
cia Kuhni
Kuhni
Cadet 4th Year
- Registriert
- Sep. 2001
- Beiträge
- 66
Ich hab noch was gefunden. Schaut mal http://www.pc-max.de/ nach.
Ähnliche Themen
- Antworten
- 46
- Aufrufe
- 1.731
- Antworten
- 43
- Aufrufe
- 7.564
- Antworten
- 84
- Aufrufe
- 3.236
- Antworten
- 5
- Aufrufe
- 755