Leserartikel Koexistenz im Koaxialkabel – kleiner MoCA Test

In dieser Farbe lesen Sie das Update vom 26.11.2021
In dieser Farbe lesen Sie das Update vom 10.01.2022
Guten Abend liebes Forum!

Oft liest man von Problemen mit der Datenübertragung über das Stromnetz. Als Alternativen werden dann Kabel legen oder besseres WLAN empfohlen. Lange Zeit hat auch mir WLAN ausgereicht, aber irgendwann hab ich dann doch Löcher gebohrt und Kabel gelegt. Das geht aber leider nicht an allen Stellen, manche kennen das: Zu viel Aufwand, sieht scheiße aus, handwerklich unbegabt, Handwerker zu teuer, … . Dem Marketing sei Dank greift man dann zu dLAN/PowerLAN. Naja, ich nicht :D Aber beschäftigt hat mich das Thema trotzdem. Ich bin kein Freund von der Datenübertragung über die Stromleitung. Die allermeisten Stromleitungen sind ungeschirmt, was heißt, dass im Nahfeld Störungen verursacht werden können, z.B. beim Empfang von Rundfunk oder beim Amateurfunk oder beim Internet, wenn dies über DSL realisiert wird. Für dLAN wird der HomePlug Standard verwendet, welcher Frequenzen von 2 bis 28 MHz bzw. 2 bis 68 Mhz verwendet. Neuere PowerLAN-Geräte nutzen den Standard G.hn, welchem im Stromkabel den Bereich von 2 bis 86 MHz belegen können. Zum Vergleich: Super Vectoring VDSL2 arbeitet im Moment bei bis zu 35 MHz. Wenn man diese Frequenzen beim PowerLAN nun ausspart, reduziert sich die nutzbare Datenrate.

Aber das Thema soll hier nicht die Datenübertragung im Stromnetz sein, sondern das Vorurteil, dass die Datenübertragung über Koaxialkabel teuer und instabil ist.

Der Standard G.hn lässt sich auch im Koaxialkabel (Antennen, Kabel, Sat-Fernsehen) einsetzen. Die Geräte von Allnet z.B. verwenden eine höhere Bandbreite als ihre Pendants im Stromnetz. Es ist eine Nettodatenrate von 360 Mbit/s im Frequenzbereich von 2 bis 200 MHz angegeben. Ethernet over Coax Geräte von Axing arbeiten bei 5 bis 204 MHz, die Angabe hier lautet 1.800 Mbit/s zwischen den Geräten. Allnet hat auch Geräte im Angebot die nach G.fast arbeiten. Neben Axing und Allnet kann man auch Giga Copper erwähnen, die ebenfalls G.hn-Adapter anbieten für Anwendung auf Koaxialkabel und auch Telefonkabel. Koaxialkabel sind geschirmt, bei korrekter Anwendung ist also keine Störung von benachbarten Geräten zu erwarten. Ein Freund dieser Geräte bin ich dennoch nicht. Denn im Koaxialkabel belegen sie die Frequenzen von Kabelfernsehkanälen und Internet-Upstream. Wenn man Internet nicht über EuroDOCSIS, sondern über DSL oder Glasfaser und Fernsehen über Antenne oder Satellit empfängt, ist das allerdings egal.

Ich beziehe Internet jedoch über EuroDOCSIS und habe nun eine Stelle im Haus, zu der ich nicht mit vertretbarem Aufwand ein Netzwerkkabel legen kann. An Start und Ziel liegen jedoch Multimediadosen. Ein Netzwerkkabel parallel zum Koaxialkabel einziehen geht nicht und Netzwerkkabel statt Koaxialkabel ist auch nicht gewünscht. Ethernet over Coax ist auch keine Lösung, WLAN ist mir auch nicht mehr lieb, also was nun?​
1635885590527.png

Die Antwort lautet MoCA. Gelegentlich wird auch im Forum hier darauf verwiesen. Aber was ist der Unterschied zwischen Ethernet over Coax und MoCA? Beide Ansätze nutzen zur Datenübertragung ein stinknormales 75 Ohm Antennenkabel. MoCA nutzt aber Frequenzen über 1.125 MHz (MoCA D-Band). Das MoCA D-Band liegt also oberhalb der von Kabelfernsehen und EuroDOCSIS genutzten Frequenzen von 5 bis 862/1.002 MHz. Beide Übertragungstechniken können also im gleichen Kabel koexistieren.
Es gibt noch Geräte für das MoCA E und F-Band, diese arbeiten unterhalb von 950 MHz, sind also interessant, wenn Satellitenfernsehen auf dem Koaxialkabel genutzt wird.

Ich habe mir also mal zwei MoCA Adapter von goCoax besorgt. Wenn ich mir die Preise von PowerLAN angucke, sind MoCA Geräte nicht wirklich teuer. Geschenkt werden Sie einem natürlich trotzdem nicht. Wie die meisten aktuellen MoCA Geräte arbeitet goCoax nach Version 2.5 im D-Band. Das D-Band umfasst die Frequenzen von 1.125 bis 1.675 MHz. Hier können mit MoCA Version 2.5 insgesamt 5 Kanäle à 100 MHz gebündelt werden.
1635885860014.png

Sollte EuroDOCSIS mal auf 1.218 MHz ausgebaut werden, können nur noch 4 Kanäle à 100 MHz genutzt werden. Oder man reorganisiert seine Installation (DOCSIS Modem direkt an den Verstärker und die oberen DOCSIS Frequenzen im Restnetz über PoE-Filter aussperren).
1635885892275.png

Bildquelle: MoCA Alliance

Brutto liefert ein Kanal maximal 700 Mbit/s, netto sollen es noch 500 Mbit/s sein (70% Netto vom Brutto). Durch die Bündelung können wir also im Bestfall 2.500 Mbit/s erreichen, was für Full-Duplex Gigabit ausreicht oder 2,5 Gbit/s in einer Richtung.​

Für die optimale Leistung sind drei Dinge Voraussetzung:
  • Kabelnetz „nur“ bis 1.002 MHz ausgebaut (hat das überhaupt schon jemand aktiv in Deutschland?)
  • Point of Entry Filter hinter dem Verstärker (ist ne Bandsperre)
  • Anschlussdosen mit Frequenzdurchgang bis mindestens 1.675 MHz
1635886371013.png

Bildquelle: goCoax

Meine Multimediadosen sind btv MMD 20A und MMD 17A die nur bis 1.006 MHz spezifiziert* sind. Die genaue Kabellänge zwischen den Dosen und das Kabelfabrikat (34 Jahre alt) sind mir nicht bekannt. Alleine die Dämpfung durch die Dosen beträgt 20 + 17 = 37 dB. Als gutes Koaxial-Kabel wird gerne das Kathrein LCD 111 empfohlen, was garantiert nicht zur Anwendung kam. Ich nehme daher mal das dünnere, aber auch noch gute, Ören HD 103 (auch weil bei diesem die Dämpfung bei 1.500 MHz dokumentiert ist) als Vergleich zur Hand. Bei angenommen 25m zwischen diesen Dosen hätte das Ören HD 103 eine Dämpfung von 6,5 dB bei 1.500 MHz, womit wir bei 37 + 5 = 43,5 dB Dämpfung zwischen den MoCA-Adaptern wären. Auf @h00bi s Hinweis hab ich noch etwas weiter recherchiert, dazu aber später mehr. Und mein Point of Entry Filter ist noch in der Post, die goCoax Adapter wollte ich aber dennoch schnellstmöglich ausprobieren. Einige werden das kennen :D Et voilà trotz nicht optimaler Voraussetzungen geht es ziemlich passabel, sagt zumindest iperf. Die Angabe Netto = 70% von Brutto passt nicht schlecht. Die Adapter haben mir angezeigt, dass in die eine Richtung 2.000 Mbit/s brutto möglich sind und in die andere Richtung 900 Mbit/s brutto. 930 Mbit/s netto mit iperf am Gigabit-LAN Anschluss sind gemessen, in der schwachen Senderichtung (ist vlt. der fehlende PoE Filter Schuld?) kamen noch im Schnitt 650 Mbit/s raus, was den beworbenen 70% Netto vom Brutto entspricht.

*Was heißt spezifiziert? Nun es kann heißen:
- die Dose funktioniert explizit nur im angegeben Bereich
-
die Dose wurde nur im angegeben Bereich getestet, kann auch außerhalb des angebenen Bereichs funktionieren, gibt aber keine Garantie darauf.

1635886526592.png


1635887046143.png


Mein Kabelmodem hat während den mehrminütigen iperf Tests keine Änderung in den Modemwerten gezeigt (hätte mich aufgrund der strikt anderen Frequenzbereiche auch gewundert) und auch ein Speedtest meiner 500er Leitung hatte keine Auswirkungen auf den MoCA Betrieb, wie auch der MoCA Betrieb keinen negativen Einfluss auf das Ergebnis des Speedtests hatte. Zum Einsatz kamen zwei goCoax MA2500D, welche sogar einen 2,5 GBit/s Anschluss bieten, deren Leistung ich mangels Gegenstück am PC allerdings nicht austesten konnte. In der grauen Pappschachtel des MA2500D befindet sich ein MoCA-Adapter, ein gelbes UTP CAT.5e Patchkabel (ca. 2m/6ft), ein Steckernetzteil und eine englische Kürzestbedienungsanleitung. Diese ist allerdings nicht so wahnsinnig hilfreich. Weswegen ich die Anleitung für den goCoax MF-803M empfehle, der von der Bedienung praktisch identisch ist, einen Loop-Through Anschluss für Fernseher bietet, dafür aber nur Gigabit-Ethernet dabei hat (zum Zeitpunkt meiner Bestellung nicht mit EU-Netzteil an Lager). Groß ist der Adapter nicht, wie ein Vergleich mit einer Postkarte zeigt. Was man dazubestellen muss, ist ein Anschlusskabel. Da ich Multimediadosen mit ausreichend F-Anschlüssen habe, hab ich ohne irgendwelche Adapter kurze Antennenkabel mit beidseitig F-Steckern genommen (sprich die Kabel die man zum Anschluss von Sat-Receivern kennt).

1637937539503.png


Auf Amazon findet man unter dem Stichwort MoCA 2.5 noch weit mehr Geräte, z.B. von Translite oder Luster, wobei ich bei manchen Geräten denke, dass die in der selben Fabrik vom Band fallen. Wer des englischen mächtig ist, bekommt bei goCoax binnen 2-3 Tagen per Mail eine, in meinem Fall, hilfreiche Auskunft.

Als nächster Schritt wird der PoE Filter montiert, wenn er denn mal ankommt. Wenn ich damit in beide Richtungen Gigabit hinbekomme, würde mir das schon reichen, dann würde ich die zertifizierten Multimediadosen gar nicht tauschen müssen. 2,5 GBit/s Simplex brauche ich an der Stelle (noch?) nicht.

Update: Der PoE-Filter ist aus Übersee eingetroffen und verbaut worden. Auf der einen Seite ein F-Stecker, auf der anderen eine F-Buchse, kann dieser einfach am Eingang des Verteilers (nach dem Verstärker) aufgeschraubt werden. Die Durchgangsdämpfung ist minimal, Störungen im Fernseh sind nicht aufgefallen und auch das Kabelmodem hat nicht negativ reagiert (Signalstärke, SNR und korrigierbare Fehler ähnlich wie vor MoCA). Ich habe daher die MoCA-Adapter an ihre endgültigen Positionen gesetzt, kurz nach dem Verstärker (von dort geht es via Netzwerkkabel im Leerrohr unter der Toilette zum Schreibtisch im Wohnzimmer) und am Ende des Kabelstrangs (4 btv MMD in Reihe, der erste Test ohne PoE war an zwei benachbarten Dosen). Ergebnis, ich habe jetzt in eine Richtung Brutto rund 2.500 MBit/s und in die andere Richtung Brutto rund 2.300 MBit/s (+/- das schwankt ein klein wenig).

1637937868547.png


Das sind nicht die maximalen 3.500, aber was kann ich bei 2.200 MBit/s MoCA Bandbreite netto erwarten? 70% von 2.200 MBit/s wären 1.500 MBit/s. Also Rechner hochgefahren und wieder iperf2 ausgegraben. Es kommen 930 MBit/s über die Gigabit-Ethernet-Schnittstelle rein, auf zum nächsten PC und in die umgedrehte Richtung zeitgleich den Test durchführen: Um die 500 bis 600 MBit/s. Die Datenrate schwankt zwischendrin, wenn ich in der einen Richtung von 900 auf 700 absacke, steigt der Durchsatz in der umgekehrten Richtung um den gleichen Wert. Mit der vorhandenen Kabelinstallation (also hauptsächlich die Dosen die offiziell nur bis 1.006 MHz spezifiziert sind und eine ziemlich hohe Anschlussdämpfung haben) werde ich also kein Voll-Duplex-Gigabit hinbekommen. Halb-Duplex reicht mir an dieser Stelle jedoch erstmal vollkommen aus. (Und wenn es nicht mehr reicht, Dosen die bis 2 GHz spezifiziert sind liegen im Moment bei 9,90 €/Stk.). Zeitgleich hab ich noch vom Notebook via LAN Internetspeedtests gemacht, auch hier kamen die gebuchten 500 MBit/s ungetrübt über DOCSIS rein, während iperf die MoCA-Verbindung auslastete.

1637937984092.png


Ursprünglich wollte ich den goCoax Adapter am Verstärker an der dortigen Multimediadose anschließen. Dabei zeigten mir die MoCA-Adapter jedoch eine Bandbreite von Brutto unter 500 MBit/s an.
(neue Erkenntnisse) Die Multimediadose am Verstärker ist von Axing, alle übrigen Dosen im Haus sind btv. Beide Fabrikate sind offiziell nicht für die MoCA Frequenzbereiche spezifiziert und die Axing Dose lebt das auch gnadenlos aus. Also habe ich den MoCA Adapter direkt auf den Verteiler gesteckt (ein Abgang war noch frei). So läuft das nun schon eine knappe Woche ohne Probleme. Infos am Rande: Das Webinterface ist über IPv4 erreichbar, IPv6-Pakete werden aber genauso problemlos durchgeleitet (das hatte ich vorher per E-Mail abgeklärt), was nicht unwichtig ist, da die hier ersichtliche Fritz!Box (vorher im Wohnzimmer neben dem eigentlichen Router) nicht nur als Switch dient, sondern auch via SIP die Telefonverbindung zu Vodafone herstellt. Da ich ein eigenes Modem betreibe, hat mir Vodafone SIP-Zugangsdaten zugeteilt, an einem DS Lite Anschluss ist das (in meinem Fall) ein Telefonserver der auf IPv6 hört. Aber, auch das klappt problemlos.

Update 2: Insgesamt ist die Kabelinstallation hier folgendermaßen aufgebaut und ich habe der Axing-Dose doch unrecht getan.
1639157852815.png

MoCA-Adapter 1 sitzt im "Keller" (technisch eher ein Abstellraum neber der Haustüre, wir haben keinen Keller :p) und ist an einem 3-fach Breitbandverteiler (5 - 2.500 MHz, 7,5 dB Verteildämpfung) angeschlossen. Dann geht es durch eine Durchgangsdose (1 dB Durchgangsdämpfung) und noch eine Durchgangsdose (1,3 dB) und noch eine (2dB) um an der letzten Dose mit einer Anschlussdämpfung von 17 dB (wenn die Verpackungskartons in der Garage alle richtig zugeordnet wurden) anzukommen. Daran hängt noch ein Diplexer mit 1,5 dB und schon erreiche ich MoCA-Adapter 2. Wenn ich jetzt noch 50m Kabel zwischen Verstärker und letzter Dose mit 13 dB annehme, komme ich auf eine Dämpfung von 43,3 dB (in guter Senderichtung 2.400 MBit/s brutto). Wenn Adapter 1 an der Axing-Dose angeschlossen wäre, wären wir bei 63,3 dB (500 MBit/s brutto). Die MoCA Allianz hat in ihrer Dokumentation eine schöne kleine Grafik bzgl. Geschwindigkeit und "Dämpfung", was ein MoCA 2.5 Adapter hinbekommen sollte.
1641845417903.png

Bildquelle: MoCA Alliance

Meine angezeigten Geschwindigkeiten passen nicht ganz zur Grafik, allerdings habe ich die Dämpfung auch teilweise nur abgeschätzt. Die in der Grafik angezeigten Werte entsprechen auch nicht direkt der Dämpfung die von MoCA überwunden werden kann. Es gibt nämlich noch eine Tabelle, die beschreibt, wie laut ein MoCA-Adapter aufs Koaxialkabel schreien darf. Und wie man sieht, kann sich die erlaubte Lautstärke um bis zu 8 dB unterscheiden.

1641846114666.png

Bildquelle: MoCA Alliance

Beim TL-MC84 von Translite wird eine Sendeleistung von +2 dBm und eine Empfindlichkeit von -70 dBm angegeben, womit dieser Adapter auch bei einer Dämpfung von 72 dB noch funktionstüchtig wäre, zwar nicht wirklich schnell, aber etwas besser als die Sollvorgabe. Für meinen goCoax-Adapter ist die Dokumentation nicht ganz so ausführlich. Aus dem Translite-Datenblatt sieht man auch, dass die folgenden Modulationen genutzt werden: BPSK, QPSK, 8-QAM, 16-QAM, 32-QAM, 64-QAM, 128-QAM, 256-QAM, 512-QAM, 1024-QAM. Bei guter Leitung kann eine höhere Effizienz wie bei DVB-C/DOCSIS3.0 erreicht werden. DVB-C2/DOCSIS3.1 steht hingegen noch 4096-QAM als Modulation offen. Wobei da noch SNR/Fehlerkorrektur, etc. ein Wörtchen mitzureden haben, wie eine schöne, alte Grafik vom DVB-Konsortium zeigt, ich schweife allerdings ab... :D
1641847944951.png


Man kann sich also relativ einfach ausrechen, dass bei meiner Installation die Kommunikation von Dose zu Dose zwar möglich ist, aufgrund der verbauten Dosen mit hoher Anschlussdämpfung aber nicht die maximale Geschwindigkeit erreichen kann. Klar im Vorteil ist, wer eine ungenutzte Koaxialkabelinstallation hat und die Dosen ohne Rücksicht auf Pegelwerte von Kabelinternet/fernsehen tauschen kann. Auch wenn ich nicht die maximal mögliche Geschwindigkeit erreiche, bin ich doch im Gigabit-Bereich unterwegs, was mir ausreicht endlich überall im Haus ungebremst auf meine NAS zu kommen.


Mein vorschnelles Fazit: MoCA ist flott, funktionstüchtig und eine brauchbare Alternative an Stellen wo man eben keine Lust hat Wände aufzukloppen. Wenn die Frage also lautet WLAN oder dLAN, wäre meine Frage: Wenn Netzwerkkabel nicht geht, aber Koaxialkabel liegt, warum nicht MoCA? Ein Standard für den es eine breite Auswahl an Geräten gibt, wobei mir die einfachen Geräte ohne Switch und WLAN die liebsten sind.

Wer Fehler findet, darf sie behalten ;) oder mich korrigieren, damit ichs beim nächsten mal besser mach. Gute Nacht!
In dieser Farbe lesen Sie das Update vom 26.11.2021
In dieser Farbe lesen Sie das Update vom 10.01.2022
 
Zuletzt bearbeitet:
  • Gefällt mir
Reaktionen: Gurkenwasser, Werder_Basti, coxon und 67 andere
Hallo liebe Community,

ich konnte über die zahlreichen Beiträge schon viel hinzulernen und möchte ich hierfür zunächst bedanken. Da jede Hausinstallation Ihre Besonderheiten hat, sind in meinem Fall noch einige Fragen ungeklärt. Deshalb möchte mein Vorhaben hier erläutern, einige neue Gedanken einbringen und von der Schwarmintelligenz Gebrauch machen, um einige Punkte ansprechen. Doch Erstmal der Reihe nach…

Ausgangssituation

Ich wohne in einem größeren Einfamilienhaus, Baujahr 1993. Von LAN war damals noch keine Rede, allerdings gibt es in den meisten Zimmern einen Anschluss fürs Kabelfernsehen. Dessen Hausanschluss befindet im Heizungsraum, hier kommen die Leitungen aus allen Räumen sternförmig zusammen. Das Internet wird vom ansässigen Kabelanbieter bezogen (Eltrona in Luxemburg) und die Hausverteilung noch wird für das DVB-C Kabelfernsehen genutzt. Das Heimnetzwerk wird seit vielen Jahren im Haus über Powerline (als LAN über die Steckdose) verteilt, was nur mäßig funktioniert und durch MoCA ersetzt werden soll. Ich habe die aktuelle Installation mal skizziert:
Aktuell.png

Umstieg auf MoCA​

Der Kabelanbieter setzt seit einiger Zeit auf IPTV und bietet DVB-C nur noch für Bestandskunden an. Anscheinend soll die DVB-C Übertragung dann spätestens 2025 im gesamten Kabelnetz abgeschaltet werden. Nun möchte ich durch einen Vertragswechsel und den Umstieg auf IPTV das Ganze etwas beschleunigen. Damit hätte ich eine von der Außenwelt getrennte Koaxverteilung im Haus, die ich ganz für MoCA optimieren könnte, voraussichtlich mit den goCoax MA2500D Geräten. Verstärker, Filter & Co. sind dann nicht mehr erforderlich und können ausgebaut werden. Die 30 Jahre alten Abzweiger, sowie die TV-Radio-Dosen sind weder für DOCSYS, noch für MoCA geeignet und sollen durch neue Splitter und DATA-Dosen getauscht werden. Im Endeffekt bleiben nur die verlegten Koaxkabel (kein Datenblatt zum Kabel vorhanden) erhalten, alles Andere wird ersetzt. Das umgebaute Netz sähe dann wie folgt aus:
Nach Umbau.png

Hierbei ist nun zu klären, welche Komponenten optimalerweise verbaut werden, damit man ein möglichst schnelles und zuverlässiges MoCA Netz erhält. Auch wenn ich keinesfalls auf die vollen 2,5GBit/s angewiesen bin, möchte ich, insbesondere aufgrund der langen Kabelwege und der vielen Stränge, die Dämpfungswerte der Splitter und Dosen so gering wie möglich halten.

Auswahl Anschlussdosen​

Im Endeffekt wird bei meinem sternförmigen Netz für MoCA keine „klassische“ Antennendose mit Filter, interner Verteilung und angepasster Dämpfung mehr benötigt. Technisch gesehen wäre der direkte Anschluss des MoCA Geräts am Koaxkabel in der Wand das Beste, dies sieht jedoch ohne Dose unschön aus. Auf der Suche nach einer entsprechenden Dose bin auf auf die btv 01 (https://shop.brauntelecom.de/Koaxia...k.html?listtype=search&searchparam=btv-01-SET) gestoßen. Diese funktioniert bis 2 GHz, hat nur einen Ausgang (mehr wird ja auch nicht benötigt, und weist damit eine Dämpfung unter 1 dB auf. Leider hat die Dose keinen F-Anschluss, sodass ein Koaxkabel mit Belling-Lee-Stecker („klassischer“ TV Anschluss) zum Anschluss der MoCA Geräte benötigt wird. Diese Stecker sind dem Typ-F mechanisch und hf-technisch deutlich unterlegen und daher nicht das Mittel der Wahl. Braun TeleCom hat keine entspreche Dose mit F-Stecker im Programm, das Naheliegendste wäre die btv 04 A (https://shop.brauntelecom.de/Koaxia...rt/Breitband-Antennensteckdosen/btv-04-A.html), welche allerdings zwei Ausgänge mit eingebautem Splitter und deshalb eine unnötig hohe Dämpfung hat. Von Kathrein gibt es die ESD 97 mit einem F-Stecker (https://www.kathrein-ds.com/produkt...nensteckdosen/antennensteckdosen-satbk/esd-97), diese kostet allerdings deutlich mehr und hat in den meisten Shops eine lange Lieferzeit. Dann sind mir noch einige Dosen mit zusätzlichen TV- und Radio Anschlüssen aufgefallen, welche am SAT-Ausgang trotzdem eine geringe Dämpfung von nur 1 dB aufweisen, z.B. die Axing SSD 5-00 (https://axing.com/produkt/ssd00500/), die Kathrein ESC 30 (https://www.kathrein-ds.com/produkt...nensteckdosen/antennensteckdosen-satbk/esc-30), oder die SAT 4 SD (https://antennenland.net/FD-6-UI) Welche Variante würdet Ihr hierbei verbauen? Oder kennt Ihr eine noch bessere Dose eines anderen Herstellers?

Nun möchte ich noch kurz auf Dose 1&2 eingehen. Dose 1 ist die einzige Durchgangsdose im ganzen Haus und war ursprünglich nicht geplant. Beim Hausbau hat der Elektriker das entsprechende Kabel an der falschen Stelle herausgeführt und den Fehler erst später bemerkt. Als Lösung wurde damals eine weitere Dose (Nummer 2 in den Bildern) an der richtigen Stelle platziert und über ein etwa 2m kurzes Koaxkabel in Dose 1 „verlängert“. Meine Idee ist nun, Dose 1 komplett zu entfernen und die beiden Leitungen in der Unterputzose über 2 F-Stecker und eine Kupplung (z.B. https://axing.com/produkt/cfa00302/) direkt miteinander zu verbinden. Hat jemand einen besseren Vorschlag?

Auswahl Splitter​

Ohne Dose 1 sind immer noch 10 Dosen übrig. Auch wenn ich nicht vorhabe, überall ein MoCA Gerät anzuschließen, möchte ich möglichst viele Anschlüsse „betriebsbereit“ halten, um in Zukunft bei Bedarf überall ein Gerät anschließen zu können. Alle Dosen ohne angeschlossenes MoCA-Gerät werden selbstverständlich mit einem steckbaren Endwiderstand abgeschlossen. Von den 10 Anschlüssen befinden sich 2 Dosen im gleichen Raum, hiervon werden beide kaum gleichzeitig genutzt. Also ist mein Ziel, 9 oder 10 Dosen am Splitter anschließen (je nach Konfiguration…).

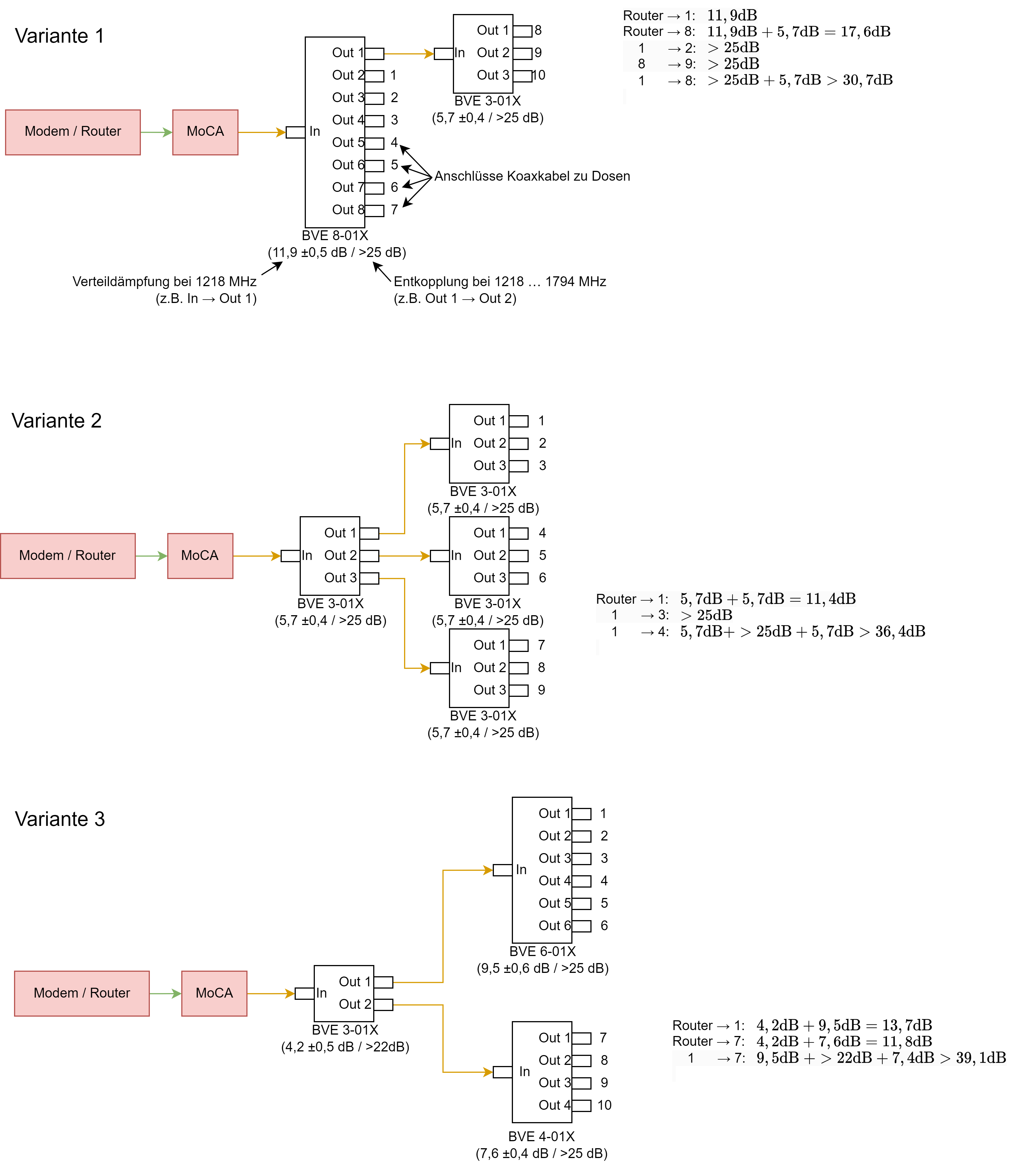
Da es in Europa keine „richtigen“ MoCA Splitter gibt, wird meistens auf Splitter aus dem SAT-Bereich zurückgegriffen, welche bis 2,45 GHz arbeiten. In einigen amerikanischen Foren (z.B. https://www.reddit.com/r/HomeNetworking/comments/k63kjz/comment/gejfdz1/) wird allerdings davon abgeraten, da diese Splitter eine hohe Entkopplung der Ausgänge haben, was prinzipiell für MoCA unerwünscht ist, mehr hierzu gleich. Auf der Suche nach geeigneten Splittern bin ich bei Axing fündig geworden. Deren „CATV-Verteiler“ (z.B. https://axing.com/produkt/bve00601x/ ) arbeiten bis 1800Mhz, haben eine geringere Dämpfung als die gängigen SAT-Splitter und der Hersteller liefert vergleichsweise vollständige Datenblätter. Ich habe mir mal 3 Konfigurationen überlegt, wie man die Splitter zusammenschalten kann, um 9 oder 10 Ausgänge zu versorgen und zusätzlich die Dämpfungen entsprehcnd den Datenblättern zwischen Router und Dose bzw. zwischen zwei Dosen berechnet. Zusätzliche Dämpfungen, insbesondere duch die Kabel, sind dabei nicht berücksichtigt.
1-3.png

Die Dämpfungen vom Router zu den Ausgängen sind dabei bei allen Konfigurationen ausreichend gering, sodass alle Endgeräte im Haus eine gute Verbindung zum Router aufweisen sollten. Anders sieht es aus, wenn 2 Geräte im Haus direkt kommunizieren sollen, z.B. der PC an Dose 1 mit dem Netzwerkdrucker im Nebenraum an Dose 2. Hier kommt die hohe Entkopplung der Ausgänge am Splitter zum Tragen. Bei den angegebenen Entkopplungen handelt es sich immer um Minimalwerte, die typischen Werte sind vermutlich um Einiges höher und werden vom Hersteller nicht angegeben (dies trifft nicht nur auf Axing zu). Zusätzlich wird die Dämpfung durch die höhere Kabellänge (Raum 1 → Keller → Raum 2) vergrößert. Der Datenverkehr findet natürlich überwiegend zwischen Endgerät und Router statt (hier steht ebenfalls mein NAS angeschlossen), sodass dieses „Schwachstelle“ theoretisch kaum auffallen sollte. Doch wie sieht dies in der Praxis aus? Bremsen sich die MoCA Geräte hierbei gegenseitig aus? Hatte bereits jemand entsprechende Probleme?

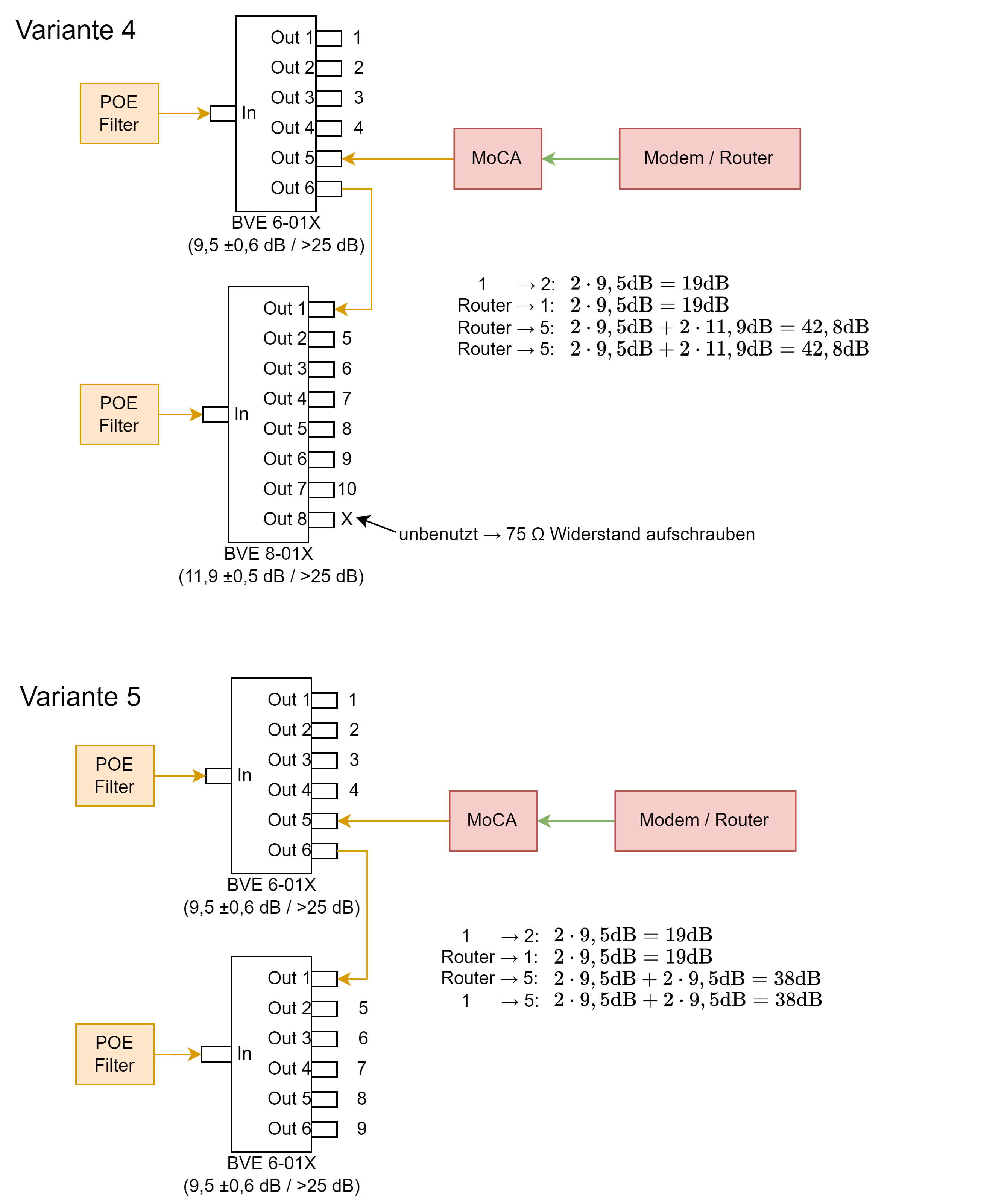
Eine Möglichkeit, das Problem zu Umgehen besteht darin, kein MoCA-Gerät an den Eingang des Splitters anzuschließen und stattdessen einen POE-Filter anzubringen (siehe z.B. https://www.reddit.com/r/HomeNetwor...how_to_setup_coax_splitter_for_isolated_moca/). Damit wird das MoCA-Signal am Eingang des Splitters reflektiert und die Dämpfung zwischen 2 Ausgängen entspricht hierdurch nicht mehr der Entkopplung, sondern „nur noch“ der doppelten Verteildämpfung. Schließlich wandert das Signal im Splitter vom Ausgang zum Eingang und dann zurück zu den anderen Ausgängen. Die Konfiguration kann dann wie folgt aussehen:
4-5.png

Die Dämpfung vom Router zu den Ausgängen ist jetzt größer als zuvor, dafür sind die Dämpfung zwischen unterschiedlichen Dosen im Haus in diesen Konfigurationen klar definiert und (hoffentlich) geringer. Trotzdem ist die Dämpfung zwischen Router und den Dosen 6-10 noch grenzwertig. Hat jemand eine solche Konfiguration in Betrieb und einen praktischen Vergleich zur vorherigen Variante?

Eine weitere Variante wäre, zwei MoCa-Geräte im Keller zu verbauen und das Hausnetz somit in zwei 5er-Bündel aufzuteilen, wie folgendes Bild zeigt:
6.png

Damit kann man theoretisch bis zu 2x 2,5Gbit/s im Haus transportieren, hat weniger Clients innerhalb eines MoCA-Netzes und die Dosen 6 bis 10 sind mit geringerer Dämpfung an den Router angebunden. Wie bereits erwähnt, bin ich nicht auf die maximale Geschwindigkeit angewiesen, mir geht es hauptsächlich um einen stabilen Betrieb. Hat jemand ein ähnlich großes MoCA-Netz in Betrieb und wie hat er es gelöst? Theoretisch sind ja bis zu 16 Clients in einem MoCA Netz möglich. Welche der gezeigten Varianten würdet Ihr verbauen? Am Ende soll es funktionieren und es kommt dabei nicht auf jeden Cent an.

Abschalten über Steckdosenleisten​

Alle Geräte, die nicht täglich in Betrieb sind, hängen bei mir an schaltbaren Mehrfachsteckdosen. Nun wäre das Naheliegendste, die MoCA-Geräte an die gleiche Leiste anzuschließen und sie ebenfalls abzuschalten. Wirkt sich das Zu- und Abschalten einzelner Clients im MoCA-Netz negativ auf Verbindung der anderen Clients aus? Hat jemand seine Geräte schaltbar gemacht oder laufen Sie immer 24/7 durch?

Einsatz im VLAN​

Zuletzt noch eine Frage für die Netzwerkspezialisten: Ich möchte im Rahmen dieser „Renovierung“ auch neue WLAN-Access Points im Haus installieren, die mit den MoCA-Geräten verbunden werden. Vermutlich setze ich hierbei auf Business-Geräte von TP-Link und dessen Omada Controller. Ich habe vor, zusätzlich ein Gäste LAN und WLAN aufzubauen, daher bin ich auf VLANs angewiesen. Die goCoax Geräte kommen mit dem IEEE 802.1Q Standard zurecht, sodass ich ein getaggtes VLAN übertragen kann. Hierbei möchte ich das Heimnetzwerk als default bzw. untagged VLAN und das Gastnetzwerk als tagged VLAN gemeinsam über ein hybrid-port im Haus verteilen. Soweit ich es verstanden habe, kann ich dann im Haus jedes beliebige Netzwerkgerät direkt am goCoax anschließen, um es automatisch ins Heimnetzwerk einzubinden. Die Access Points können hingegen auf beide VLANs zugreifen, wenn die am goCoax hängen. Nur wenn ich ein Gerät per Kabel ins das Gästenetzwerk einbinden möchte, benötige ich am entsprechenden goCoax Adapter einen Managed Switch, bzw. eine konfigurierbare Netzwerkkarte. Stimmt dies soweit?

So, das wäre es jetzt aber… Allen die bis hierhin gekommen sind, vielen Dank fürs Durchhalten. Ich hoffe, dass ich mit meinen Ausführungen einigen Anfängern weiterhelfen konnte und bei den „Experten“ einige interessante Denkansätze geben konnte. Ich freue ich mich auf Feedback, insbesondere zu den gestellten Fragen.
 
Hallo zusammen, speziell beni_fs,

Ich hatte leider ein paar Renovierungsarbeiten vorzuziehen, sodass ich erst jetzt zum Messen der Signalstärken gekommen bin.... Damit nicht alles durcheinandergeht habe ich die Situation noch einmal kurz zusammengefasst. Falls noch andere Messungen sinnvoll sind (Ich habe mittlerweile ein MEGASAT HD4 Combo), dann gebt mir einfach Bescheid:

Es geht darum, welche Bauteile ich wo einsetzen soll, damit ich MOCA einsetzen kann ;-)

Zur Situation: Wir haben ein Haus aus den 70er Jahren. Da dürfte auch die Koaxverkabelung vorgenommen worden sein. Wir haben einen Kabelzugang, der früher von UnityMedia, heute von Vodafone bereitgestellt wird. Das im Keller ankommende Signal läuft über einen Verstärker und wird via Koax-Kabel über eine "doofe" Dose im Keller an eine Multimedia im Wohnzimmer geleitet. Dort hängt die vom Provider bereitgestellte Connect-Box, die mir das Netzwerksignal liefert. WLAN wird dann über einen Accesspoint von Ubiquity geliefert. Um eine flächendeckende Netzwerkversorgung hinzubekommen, habe ich bereits das Meshing der Ubiquity-APs und Power-LAN ausprobiert. Beides mit eher mäßigem Erfolg.
1698347997025.png


Da wir das Wohnzimmer umbauen und ich gerne die Connect-Box an der bislang auch u.a. ein NAS hängt, da raus haben möchten, wäre die Überlegung, die Connect-Box (und damit der Internet-Übergabepunkt) in den Keller 1 zu verlegen und den Rest dann per Koax-Kabel-Netzwerk zu versorgen. Die WLAN-Anbindung würde ich dann über Accesspoints von Unbiquity realisieren.
Wenn ich den Übergabepunkt direkt am Eingang positioniere wäre das für mich aus mehreren Gründen zukunftsweisend:
a) Wenn mal Glasfaser kommt, dann ist der Umbauaufwand minimal
b) Wenn zusätzlich zum Moca auch noch G.hn zum Einsatz käme, dann wäre auch hier der Umbau minimalinvasiv
c) ich habe dort genügend Platz um mich auszutoben 🙃

Insgesamt sollen 4 Zugangspunkte Coax<>Ethernet genutzt werden (ggf. noch der eingezeichnete Ausbau):
-1- Verbindung zur Connect-Box im Keller 1 (Einspeisepunkt)
-2- Anbindungspunkt im Keller 2 (nicht zwingend erforderlich)
-3- Anbindungspunkt im Wohnzimmer
-4- Anbindungspunkt auf dem Dachboden (das Kabel kommt aus dem Wohnzimmer und geht bis auf den Dachboden. Vorn dort aus verlaufen dann die Kabel wieder ins OG)

1698348054064.png


Die verbauten Dosen sowie die Pegel:
Keller 1:
Verstärker ATSRO AL325
Kanal S30; Freq 378MHz; SYM 6899k; MER 39,3dB; PBER <1E-7; PER <1E-6; Pegel 79dBmüV Qlt 99%

Keller 2:

Dose (TV + Radio) Fuba GAD-254
Kanal S30; Freq 378MHz; SYM 6899k; MER 8,7dB; PBER <1E-7; PER <1E-6; Pegel 62dBmüV Qlt 99%
Bei Fuba gibt es wohl nur eine "neuere Variante". >> Fuba GAD 254 (neu)

Im Netz habe ich eine mit der gleichen Optik gefunden wie die verbaute. >> Fuba GAD 254 (alt)
Dort waren die folgenden Daten angegeben:
0,5 - 450 MHz Anschlussdämpfung: 15dB Durchgangsdämpfung: 1,5dB
470 - 862 MHz Anschlussdämpfung: 15dB Durchgangsdämpfung: 1,5dB
950 - 2150 MHz Anschlussdämpfung: 16dB Durchgangsdämpfung: 3,0dB


Wohnzimmer:
Multimediadose Typ Braun teleCom btv 1165 Data,
Kanal S30; Freq 378MHz; SYM 6899k; MER 39,3dB; PBER <1E-7; PER <1E-6; Pegel 64dBmüV Qlt 99%

Bei Braun findet sich die Dose mit dem Zustaz btv-1165-DATA-IM und ist mit 3x 10dB
(je Ausgang angegeben) >> btv-1165-DATA-IM

Bei Amazon gibt es die btv-1165-DATA: >> btv-1165-DATA
Multimedia-Breitbanddurchgangsdose, sep. Datenanschluss 10 dB, 5-65 MHz Rückweg, Schirmung Klasse A

Andieser Dose befindet sich derzeit die Unitiy-Media-ConnectBoc (jetzt natürlich Vodafone). Diese ist mit einem 10dB Zwischenstecker an dem Datenanschluss der Dose angeschlossen.

Dachboden:
STV-1782-A, 2-Way-Splitter, 5-2500Mhz
Ausgang Splitter:
Kanal S30; Freq 378MHz; SYM 6899k; MER 39,7dB; PBER <1E-7; PER <1E-6; Pegel 63dBmüV Qlt 99%
laut dieser Seite: STV-1792
- Durchgangsdämpfung (dB): VHF/UHF bis 4,5 und SAT bis 6,5
- Gleichspannungsdurchlass
- Rückkanaltauglich 5 – 60 MHz

OG:
#1 Dose (TV, Radio),
Typ ASTRO GUT 852;
Kanal S30; Freq 378MHz; SYM 6899k; MER 36,8dB; PBER <1E-7; PER <1E-6; Pegel 51dBmüV Qlt 97%

Datenblatt mit 1000 versch. Dämpfungsangaben: ASTRO GUT 852

#2 + #3 Dose (TV, Radio + SAT), (Dose #3 abgeklemmt, das Kabel geht da nut durch eine Wand)
Typ: No Name -
Kanal S30; Freq 378MHz; SYM 6899k; MER 39,5dB; PBER <1E-7; PER <1E-6; Pegel 61dBmüV Qlt 99%
kein Hersteller, keine sonstigen Aufdrucke,
garaues Erscheinungsbild, hintere Kappe verchromt


Ob bei den Dosen irgendwelche End- / Abschlusswiderstände vorhanden sind, kann ich nicht sagen.... Wie kann man das feststellen? Wo müssten da welche sein?


Das Kabel: Außendurchmesser 6,5mm, Kupferkern 0,8mm, einfache Abschirmung mit Draht und Alupapier
1698346603957.png



So, jetzt habe ich - soweit ich das verstanden habe alle Daten, die benötigt werden und erhoffe mir ein paar Tipps, ....

a) ob das, was ich mir als Soll-Zustand (ohne die "Enddose" / Dose #3 im OG) ausgedacht habe so richtig ist oder Veränderungen sinnvoll / notwendig sind, oder noch Bauteile fehlen.... und

b) welche Bauteile ich kaufen sollte, sodass ich das dann auch umsetzen kann. Sollten dabei auch ein paar Varianten zur Optinierung notwendig sein (z.B. verschiedene Dosen mit verschiedenen Dämpfungen), dann gerne Bescheid sagen. Durch die vier MOCA-Adapter spielen die Kleinteilkosten vermutlich nur eine untergeordnete Rolle ;-)

c) beim erneuten Lesen des ersten Beitrages ist mir aufgefallen, dass ein Anschließen der MOCA-Adapter an einer Dose wohl eher ungünstig ist, da die Dosen immer (?) auch eine relativ hohe Ausgangsdämpfung haben. Wäre es dann möglich, dass man VOR die Dosen einfach jeweils einen Splitter setzt, an den einen Ausgang die Dose mit TV, an den zweiten den MOCA-Adapter und an den dritten die "Weiterleitung" anschließen würde?

Viele Grüße und ein vorsichtiges Dankeschön vorab für Eure Mühen :heilig:
Joe
 
Zuletzt bearbeitet:
Hallo @luxibase, da hast du ja einen Wahnsinnsbeitrag geschrieben und dich auch ziemlich eingearbeitet. Ich versuch mal zu ein paar Punkten was beizusteuern.

Auswahl Anschlussdosen
Bis auf die ESD 97 sind die von dir recherchierten Modelle günstig. Vom Bauch würde ich zu Kathrein gehen, aber die kochen genauso mit Wasser wie Axing :D Andere Option, die hängt aber von der Kabellänge und wie gut man in den Dosen frickeln kann ab: Winkelstecker auf das Kabel pressen und eine Keystone-Dose benutzen oder Blindplatte anbohren und eine F-Kupplung reinsetzen.​

Auswahl Splitter
Ich selbst hab nur nen Strang und kann bei so vielen Geräten in Sternverteilung keine Erfahrungswerte beisteuern. Mein Vorschlag wäre die Hardware aus Variante 5. Die kannst du auch testweise zur Variante 6 oder Variante 4 (oder 3 und 2) zusammenstecken. Und dann würde ich die Variante beibehalten, die dir bei diesen Tests die besten Ergebnisse liefert.

Über Steckdosen schalte ich nichts ab (oder doch?, ich muss nochmal bei meinen Eltern gucken).
luxibase schrieb:
Hierbei möchte ich das Heimnetzwerk als default bzw. untagged VLAN und das Gastnetzwerk als tagged VLAN gemeinsam über ein hybrid-port im Haus verteilen. Soweit ich es verstanden habe, kann ich dann im Haus jedes beliebige Netzwerkgerät direkt am goCoax anschließen, um es automatisch ins Heimnetzwerk einzubinden. Die Access Points können hingegen auf beide VLANs zugreifen, wenn die am goCoax hängen. Nur wenn ich ein Gerät per Kabel ins das Gästenetzwerk einbinden möchte, benötige ich am entsprechenden goCoax Adapter einen Managed Switch, bzw. eine konfigurierbare Netzwerkkarte.
Bzgl. VLAN weiß ich nicht, ob untagged und tagged Pakete auf einem Port laufen. MoCA leitet das nur durch, was reingeht. Da würde ich mal die Profis anhauen, @Raijin kennt sich da glaube sehr gut aus.
h00bi schrieb:
Die Devolo Gigabridge kann nun auch Point to Multipoint.
Können die Geräte von Gigacopper auch, und aufm Telefonkabel unterstützen zumindest die großen Geräte sogar Vectoring (VectorBoostTM), wobei das im Einfamilienhaus eher selten benötigt wird.
Vorteil Devolo: Steckdose integriert
 
Hallo,

ich habe mir auf gut Glück zwei EoC Modems gekauft (https://shop.symarix.de/de/tgu21.html) und angeschlossen. Leider funktioniert es nicht. Die G.hn-Link-LED leuchtet nicht und im 1. OG kommt auch keine Internetverbindung an. Es handelt sich um ein EFH aus dem Jahr 99. Der Router steht im EG.

Der Data-Anschluss geht in einen Multimediaverteiler und von dort geht ein Kabel in den Router und eines in den TV-Receiver. Am Anschluss TV und Radio ist nichts angeschlossen.

Ich habe das Modem mit einem Koaxialkabel und einem Adapter an den Anschluss TV angeschlossen und mit einem Netzwerkkabel mit dem Router verbunden. Die Ethernet-LED leuchtet und blinkt gelegentlich. Aber wie oben geschrieben, leuchtet die G.hn-Link-LED nicht. Anbieter ist Vodafone (vormals Unitymedia). Es handelt sich um Kabel-TV. Mir wäre nicht bekannt, dass sich außer im Keller ein zweiter Verstärker im Haus befindet.

Im Anhang ein Bild vom Keller.

Weiß jemand, woran es vielleicht liegen könnte? Hatte jemand eine ähnliche Situation? Stören sich vielleicht Frequenzen?

Vielen Dank schon einmal für die Antworten.

Viele Grüße
 

Anhänge

  • IMG_20231229_205343.jpg
    IMG_20231229_205343.jpg
    1,1 MB · Aufrufe: 312
FfaM schrieb:
Leider funktioniert es nicht.
FfaM schrieb:
Es handelt sich um Kabel-TV. Mir wäre nicht bekannt, dass sich außer im Keller ein zweiter Verstärker im Haus befindet.
Der Verstärker ist für dein Problem unerheblich, aber ein Problem für andere, denn ...

FfaM schrieb:
Weiß jemand, woran es vielleicht liegen könnte? [...] Stören sich vielleicht Frequenzen?
... du hängst G.hn Geräte ohne Sperrfilter an dieses Kabel, damit bist du ein Rückwegstörer. Du störst sowohl deinen Kabelrouter (oder der Kabelrouter stört die G.hn Geräte), wie auch andere in deinem Segment. Wenn du die G.hn Geräte von Symarix behalten willst:
  • Router in den Keller + Sperrfilter ODER
  • Kabelvertrag kündigen und Verstärker abschalten
Wenn diese Bedingungen gegeben sind, kann es weiter gehen, zuerst mit einer Beschreibung der Installation. Von wo nach wo willst du, was für Teile sind verbaut, ...

Oder du schickst die Geräte zurück und machst dich mit MoCA vertraut, dann kann der Kabelvertrag bleiben. In dem Fall empfehle ich den ersten Beitrag in diesem Thread zu lesen.
 
  • Gefällt mir
Reaktionen: Tom_123
beni_fs schrieb:
du hängst G.hn Geräte ohne Sperrfilter an dieses Kabel, damit bist du ein Rückwegstörer.
Das klingt nicht gut. Hatte ich sowieso wieder offline genommen.

Ich sende die Geräte zurück und mache mich mit MoCa vertraut. Wobei mir trotz Deines ausführlichen Beitrags das technische Verständnis etwas fehlt, was ich für meine Bedingungen im Haus genau brauche. Vielleicht hilft eine Beschreibung der Installation weiter. Ich werde sie hochladen, sobald ich sie geschrieben / gezeichnet habe.

Vielen Dank für Deine schnelle und verständliche Erklärung!
 
Im Anhang eine Installationsskizze.

Die Dosen im 1. OG haben keinen Data-Anschluss, sondern nur Radio und TV. Ich würde gerne den Router mit einem MoCa per Netzwerkabel verbinde und den MoCa mit einem Koaxialkabel mit Adapter in den freien TV-Anschluss im EG. Im ersten OG verbinde ich dann den MoCa in Zimmer 1 und 2 per Koaxialkabel mit Adapter mit dem TV-Anschluss und mit dem Netzwerkkabel mit dem Endgerät.

Den Point of Entry Filter hänge ich im EG zwischen Data-Anschluss und Multimediaverteiler?

Kann das in der Theorie so klappen oder bräuchte ich in den Zimmern 1 und 2 ebenfalls Dosen mit Data-Anschluss?

Es tut mir echt leid, wenn ich mich etwas anstelle oder der Eindruck entsteht, ich habe Deinen Beitrag nicht gelesen, aber diese ganze Thematik mit Frequenzen und Filtern etc. sind für mich total fremd und mir fehlt das Vorstellungsvermögen, wie das alles zusammenhängt und was sich stört (stören könnte) und was nicht.
 

Anhänge

  • IMG_20231229_205343.jpg
    IMG_20231229_205343.jpg
    1,1 MB · Aufrufe: 250
  • Installationszeichnung (geplant).png
    Installationszeichnung (geplant).png
    98,4 KB · Aufrufe: 264
Moin, ich habe mir die Bedienungsanleitung angeschaut. Der Betrieb der von Dir erworbenen Ghn Geräte ist im Kabelnetz nicht zugelassen. Seite 11 Punkt 7.
 
Ja, danke. Es hat sich erledigt, da ich diese Geräte zurücksende und mir MoCa anschaue.
 
  • Gefällt mir
Reaktionen: Triple5soul
FfaM schrieb:
Die Dosen im 1. OG haben keinen Data-Anschluss, sondern nur Radio und TV.
Was für Dosen genau? Wird dort Fernseh benötigt? Blende abschrauben und Typenbezeichnung notieren/fotographieren. Und auch darauf achten bei welcher Dose nur ein Kabel eingeführt ist und bei welcher zwei.

FfaM schrieb:
bräuchte ich in den Zimmern 1 und 2 ebenfalls Dosen mit Data-Anschluss?
Kann man erst sagen, wenn Dosentyp/modell bekannt ist. Es gibt Adapter (auch als Kabel) von TV auf F, das ist aber nur die Mechanik (und es kann bei MoCA aufgrund der Fehlanpassung auch zu Leistungsreduktion/Störungen kommen, da hab ich aber keine Erfahrung). Wenn es eine Dose ist, die filtert, dann bringt dir auch passende Mechanik nichts, wenn der Anschluss kein Signal durchlässt.

FfaM schrieb:
Den Point of Entry Filter hänge ich im EG zwischen Data-Anschluss und Multimediaverteiler?
Nein, dort würde er das MoCA Signal aus deinem Hausnetz aussperren, der kommt (auch aus praktischen Gründen) nach den Verstärker.

FfaM schrieb:
Der Data-Anschluss geht in einen Multimediaverteiler und von dort geht ein Kabel in den Router und eines in den TV-Receiver.
Was ist das genau für ein Teil, und wieso hängt der Fernseh nicht am TV-Anschluss?

FfaM schrieb:
aber diese ganze Thematik mit Frequenzen und Filtern etc. sind für mich total fremd und mir fehlt das Vorstellungsvermögen, wie das alles zusammenhängt und was sich stört (stören könnte) und was nicht.
Ich beschäftige mich halt schon länger mit dem Thema und früher mit Antennenfernsehen (und dann DVB-T). Wenn ich dein Bild angucke sehe ich z.B. folgendes:

Rechts kommt das Telefonkabel (schwarz) in einen APL (hier als EVz), von dort geht das Telefonkabel (grau) irgendwo weiter bei dir ins Haus. Daneben ist das Fernsehkabel (schwarz), das im HÜP endet. Von dort geht ein Kabel (weiß) in ein galvanisches Trennglied, das sich im weißen Kunststoffgehäuse versteckt. Das galvanische Trennglied ist geerdet (die Grün/Gelbe Leitung). Von dort geht es weiter mit Jumperkabeln auf einen Erdungsblock, zum Verstärker, wieder auf den Erdungsblock und von dort in dein Hausnetz. Da es nur ein Kabel ist, gehe ich davon aus, dass alles in einer Linie verkabelt ist. Kabel geht vom Erdungsblock in Dose 1, von dort führt ein Kabel in Dose 2 und von dort in Dose 3. Dose 3 hat entweder einen integrierten Abschlusswiderstand oder ein Abschlusswiederstand ist da eingesteckt wo bei Dose 1 und 2 das zweite Kabel abgeht.
 
Hallo liebes Forum,

nachdem ich mir das ganze Thema durchgelesen habe, möchte ich jetzt gern wissen, ob ich alles richtig auf der Einkaufsliste habe um MoCa ausprobieren zu können.

Die Situation ist folgende:

  • KabelTV von einem lokalen Anbieter
  • nach dem Verstärker ist ein 8-fach Verteiler verbaut (siehe Bilder)
  • Kabel gehen Sternförmig zu den TV-Dosen
  • derzeit ist nur eine TV-Dose am TV für Netzwerk per MoCa geplant - zu einem späteren Zeitpunkt ev. noch eine weitere Dose

Die derzeitige Installation sieht man auf den Bildern.

Verteiler_3.jpg
Verteiler_2.jpg
TV-Dose.jpg

TV-Dose sollte diese hier sein: TV-Dose

Für ein funktionierendes Setup würde ich jetzt folgene Schritte planen:

1. 2x goCoax Adapter: goCoax
2. POE Filter am Eingang? vom Verteiler: POE Filter
3. Neuer Verteiler, der die MaCo Frequenzen durchlässt
Welches Modell ist da zu empfehlen?
Sollten die Abgänge im Optimalfall die gleich Dämpfung haben wie der jetzt verbaute Verteiler? Oder können die auch alle die gleiche Dämpfung haben?
3. TV-Dose erneuern TV-Dose neu

Wo schließt man das goCoax Gerät dann an?
1. Ein Kabel einer nicht genutzten TV-Dose am Verteiler abziehen und dort anschließen?
2. Einen 3-er Verteiler installieren? Wo installiert man den dann und auf was muss man beim Kauf achten?

Vielen Dank für die Hilfe!
 
Willi_88 schrieb:
KabelTV von einem lokalen Anbieter
Läuft da nur Fernseh oder auch Internet drüber?

Willi_88 schrieb:
derzeit ist nur eine TV-Dose am TV für Netzwerk per MoCa geplant - zu einem späteren Zeitpunkt ev. noch eine weitere Dose
Willi_88 schrieb:
Wo schließt man das goCoax Gerät dann an?
Im Moment soll ein MoCA Adapter an eine TV-Dose und einer dort am Verstärker/Verteiler platziert werden? Und ggf. kommt ein weiterer MoCA Adapter an einer anderen Dose hinzu?

Willi_88 schrieb:
Neuer Verteiler, der die MaCo Frequenzen durchlässt
Ich würds erstmal mit dem vorhandenen probieren.

Willi_88 schrieb:
Sollten die Abgänge im Optimalfall die gleich Dämpfung haben wie der jetzt verbaute Verteiler? Oder können die auch alle die gleiche Dämpfung haben?
Um diese Frage zu beantworten müsste man wissen welche Signalpegel an den Dosen ankommen und welche Dosen an jedem Kabelende verbaut sind.

AnschlussDämpfungRaumDoseFernsehInternetMoCA
112,5
213,5
314,5
415,5
517
617,5
719
819,5
Abzweiger-NeinNeinJa
Bitte einmal die Tabelle ausfüllen, bzw. die Zeilen wo MoCA jetzt oder später hin soll. Dabei bei Fernseh, Internet und MoCA "Nein", "Ja", "Möglich" o.ä. eintragen und Dosentyp kontrollieren.

  • Welche Geschwindigkeit soll denn erzielt werden?
    • "nur" der Internetanschluss (welche Geschwindigkeit gebucht)?
    • NAS oder andere interne Geräte die sich über mehr Bandbreite freuen?
  • Schonmal eine TV-Dose getauscht?
  • Soll der MoCA Adapter in den Verteiler oder irgendwo draußen davor?
Ich würde dazu tendieren mit nem Sat-Diplexer zu arbeiten, statt dem PoE-Filter, alles weitere würde ich davon abhängig machen, wie du die Tabelle ausfüllst.
 
Ich habe Kabel-Internet von Vodafone, und ich kann nicht wifi in den am weitesten entfernten Raum (Zimmer2) wegen sehr dicken Wänden, die ziemlich gut ist zu bekommen. Dort brauche ich aber eine stabile Verbindung und kann mich nicht auf das schlechte W-LAN verlassen.

Nachdem ich gegoogelt habe, bin ich auf diesen Thread gestoßen, der etwas zu sein scheint, das bei meinem Problem helfen kann.

im Zimmer1 (Wohnzimmer) habe ich Kabelinternet aus der Wandsteckdose mit 4 Anschlüssen (TV/R/Data/Data), und im Zimmer2 habe ich die Steckdose mit nur 2 und ohne Beschriftung.

Kann ich dasselbe Koaxialkabel gleichzeitig für den Internetzugang und für die Erweiterung meines Heimnetzwerks verwenden?

Wenn ja, bedeutet das, dass ich im Zimmer1 den Datenanschluss der Wandsteckdose an den Splitter anschließe (Wenn ja, welchen soll ich kaufen?), vom Splitter geht es zum Kabelmodem, dann zum Router und von dort benutze ich ein Ethernetkabel, um den MoCa-Adapter anzuschließen, der wiederum zum verfügbaren Splittereingang zurückgeht, und dann schließe ich im Zimmer2 einen anderen MoCa-Adapter an einen der verfügbaren Anschlüsse in der Steckdose an (an welchen?) und vom MoCa-Adapter per Ethernet an meinen Desktop-Client. Ist dies ein korrektes Verständnis?
 
  • Gefällt mir
Reaktionen: berte
reirtsig schrieb:
Kann ich dasselbe Koaxialkabel gleichzeitig für den Internetzugang und für die Erweiterung meines Heimnetzwerks verwenden?
Dafür ist MoCA gedacht. Gleichzeitig Kabelinternet und Netzwerk auf dem vorhandenen Kabel.

reirtsig schrieb:
im Zimmer1 den Datenanschluss der Wandsteckdose an den Splitter anschließe
Auf den Splitter kannst du verzichten, wenn die Dose doch 2 Data Anschlüsse hat.

reirtsig schrieb:
im Zimmer2 habe ich die Steckdose mit nur 2 und ohne Beschriftung
Das werden klassisch ein Anschluss für TV und Radio sein.

reirtsig schrieb:
im Zimmer2 einen anderen MoCa-Adapter an einen der verfügbaren Anschlüsse in der Steckdose an
Die Dose gegen eine Breitbanddose zu tauschen wäre in meinen Augen der bessere Weg. Wenn die Dose drin bleibt, brauchst du ein Adapterkabel, da MoCA (wie auch das Kabelmodem) per F-Anschlüssen angeschlossen wird. Die alten IEC-Anschlüsse stellen bei hohen Frequenzen (Internet/MoCA) eine potentielle Fehlerquelle da, aufgrund der Fehlanpassung der Impedanz. Das exakte Modell einer neuen Dose richtet sich nach den Anschlusswerten der vorhandenen Dose (Hersteller/Typenbezeichnung i.d.R. lesbar, wenn man die Kunststoffabdeckung abschraubt).

reirtsig schrieb:
Ist dies ein korrektes Verständnis?
Grundsätzlich ja. Ein Point-of-Entry Filter (je nach Installation ist ein Sat-Diplexer möglich/hübscher) ist für die volle Leistung zu empfehlen. Eine stabile Verbindung sollte auch ohne funktionieren, allerdings ist dann mit reduzierter Geschwindigkeit zu rechnen. Gibt es außer der Stabilität noch andere Anforderungen?
 
  • Gefällt mir
Reaktionen: reirtsig
Hallo zusammen,

Da mein Deutsch nicht gut genug ist, benutze ich die Übersetzung, um meine Nachrichten zu schreiben. Bitte verzeiht mir, wenn ich Unsinn sage.

Da mein Modem im unteren Zimmer steht, habe ich mir eine Multimediadose gekauft, nachdem ich im Forum gelesen habe:

https://www.amazon.de/dp/B06VVXQ9NG?psc=1&ref=ppx_yo2ov_dt_b_product_details
(Ich habe diese gekauft, weil die Steckdose unten einen Abschlusswiderstand hat)

und dann die Axing BSD 961-12K für die oberen Räume bestellt (soweit ich weiß, besteht der einzige Unterschied zwischen den beiden darin, dass sie Eingangs-/Ausgangskabel unterstützen)

Als Produkt verwende ich goCoax und meine Verbindung ist viel besser als Wifi Mesh. Ich bekomme fast die volle Geschwindigkeit (1gbit) mit etwa 50mbit Verlust.

Was ich aus den Nachrichten, die ich vorher gelesen habe, verstanden habe, ist, dass ich einen Filter (MoCA POE Filter) am Ende des Modems und der Kabeltafel in der Wohnung installieren musste. Aber im Moment habe ich keine Probleme mit meiner Verbindung.

Sollte ich trotzdem einen Filter installieren?

Ich danke dir im Voraus für deine Antworten. Wenn jemand möchte, kann ich Fotos von meiner Installation hochladen.

Mit freundlichen Grüßen,
berte
 
beni_fs schrieb:
Die Dose gegen eine Breitbanddose zu tauschen wäre in meinen Augen der bessere Weg. Wenn die Dose drin bleibt, brauchst du ein Adapterkabel, da MoCA (wie auch das Kabelmodem) per F-Anschlüssen angeschlossen wird. Die alten IEC-Anschlüsse stellen bei hohen Frequenzen (Internet/MoCA) eine potentielle Fehlerquelle da, aufgrund der Fehlanpassung der Impedanz. Das exakte Modell einer neuen Dose richtet sich nach den Anschlusswerten der vorhandenen Dose (Hersteller/Typenbezeichnung i.d.R. lesbar, wenn man die Kunststoffabdeckung abschraubt).
Mir fiel ein, dass ich noch einen Multimedia-Dosenadapter von Multimedia hatte :) Ich habe ihn im Zimmer2 verwendet und er funktioniert einwandfrei

PXL_20240118_171223948.jpg


So weit, so gut, 950 MB bei 1 GB Datenverkehr.

berte schrieb:
Was ich aus den Nachrichten, die ich vorher gelesen habe, verstanden habe, ist, dass ich einen Filter (MoCA POE Filter) am Ende des Modems und der Kabeltafel in der Wohnung installieren musste. Aber im Moment habe ich keine Probleme mit meiner Verbindung.
Nach meinem Verständnis sollte ich es haben, bevor das Hauptkabel in die Wohnung gelangt
 
  • Gefällt mir
Reaktionen: berte
Hallo nochmal,

Ich glaube, ich habe zu früh gesprochen 🥲

Ich habe alle Steckdosen in den Zimmern durch Multimediasteckdosen ersetzt, aber jetzt haben wir ständig Verbindungsabbrüche bei der Internetverbindung.

Ich habe nicht auf die Dezibelwerte der alten Steckdosen geachtet, aber nachdem ich Probleme hatte, habe ich noch einmal nachgesehen und die Situation ist wie folgt:

ZimmerAlte SteckdoseNeue Multimedia-Steckdose
110dB Endsteckdose (Kabel modem verbindung)12dB Endsteckdose
(Kabel modem verbindung)
210db Durchgangssteckdose12dB Durchgangssteckdose
320dB Durchgangsbuchse12dB Durchgangsbuchse
420dB Durchgangsbuchse12dB Durchgangsbuchse
5Noch nicht geändert12dB Durchgangsbuchse(falls ersetzt)
615dB Durchgangsbuchse12dB Durchgangsbuchse

Nach diesem Fehler habe ich beschlossen, dass ich unerfahren und arrogant genug bin 🫣😅

Sollte ich beim Austausch von Multimediasteckdosen Produkte mit ähnlichen Dezibelwerten bevorzugen? Was soll ich tun, wenn ich kein Produkt mit demselben Dezibelwert finden kann?

Ich wäre dir sehr dankbar, wenn du mir dazu einen Tipp geben könntest.

Cheers,
berte
 
Zum Beispiel die Axing BSD 963-20N Multimedia-Durchgangsdose 20 dB.
 
berte schrieb:
Sollte ich beim Austausch von Multimediasteckdosen Produkte mit ähnlichen Dezibelwerten bevorzugen?
Ja, du kannst dir das Kabelnetz wie eine Wasserleitung vorstellen. Der Verstärker ist eine Wasserpumpe. Desto länger die Wasserleitung, desto geringer der Wasserdruck am Wasserhahn. Kurz nach dem Verstärker ist der Druck am höchsten, damit du jetzt nicht nass wirst, verbaust du eine Drossel. In der Mitte der Leitung verbaust du eine mittlere Drossel und am Ende eine sehr kleine/gar keine Drossel mehr, so hast du überall den gleichen Wasserdruck am Wasserhahn.

berte schrieb:
Was soll ich tun, wenn ich kein Produkt mit demselben Dezibelwert finden kann?
Eine kleine Abweichung ist normalerweise kein Problem, dafür gibt es Toleranzen. 12dB statt 13dB oder 11dB statt 10dB sollte z.B. auch funktionieren. Die Hersteller behalten sich meist eine Fertigungstoleranz von +/- 1dB vor.

berte schrieb:
aber jetzt haben wir ständig Verbindungsabbrüche bei der Internetverbindung.
Der Signalpegel wird sich im Downstream und/oder Upstream dadurch verschoben haben. Was für einen Kabelrouter/modem hast du? und wie sehen die Pegelwerte aus?

Eine Dose mit 20dB Auskoppeldämpfung hat eine gerine Durchgangsdämpfung (lässt mehr Signalstärke zur nächsten Dose). Eine Dose mit 12dB Auskoppeldämpfung hat eine höhere Durchgangsdämpfung (lässt weniger Signalstärke zur nächsten Dose.

Ich vermute, dass das Modem nun ein zu geringes Downstream Powerlevel hat (Modem versteht nix) und ein zu hohes Upstream Powerlevel (Modem selbst schreit).

Dose 3 und 4 vorerst durch die alten Dosen ersetzen könnte schon helfen. Auf welchen Dosen möchtest du denn MoCA nutzen?

berte schrieb:
Was ich aus den Nachrichten, die ich vorher gelesen habe, verstanden habe, ist, dass ich einen Filter (MoCA POE Filter) am Ende des Modems und der Kabeltafel in der Wohnung installieren musste.
reirtsig schrieb:
Nach meinem Verständnis sollte ich es haben, bevor das Hauptkabel in die Wohnung gelangt
Das wäre der Optimalfall. Es gibt Situationen da ist das nicht möglich, z.B. in Mehrparteienhäusern, wo kein Verteiler in der Wohnung ist oder weil das Kabel durch alle Wohnungen durchgeschliffen ist, ... Wenn man keine Probleme hat, ist ein PoE-Filter nicht unbedingt nötig.
 
  • Gefällt mir
Reaktionen: berte
Zurück
Oben